Connection diagram and components
-
The kit could use some mechanical adjustments, like height elevation, reducing steering limitations, reducing mechanical friction. All by following this guide
-
Details regarding the IMU boards (3 versions).
-
Details regarding the powerboard.
In this section, you can find all the topics related to the hardware of the vehicle, which is a 1/10 scale on-road chassis variant.
Each vehicle can come with various hardware small modifications, as it is designed for hobby usage.
Here’s the description of the car, with all it’s components:
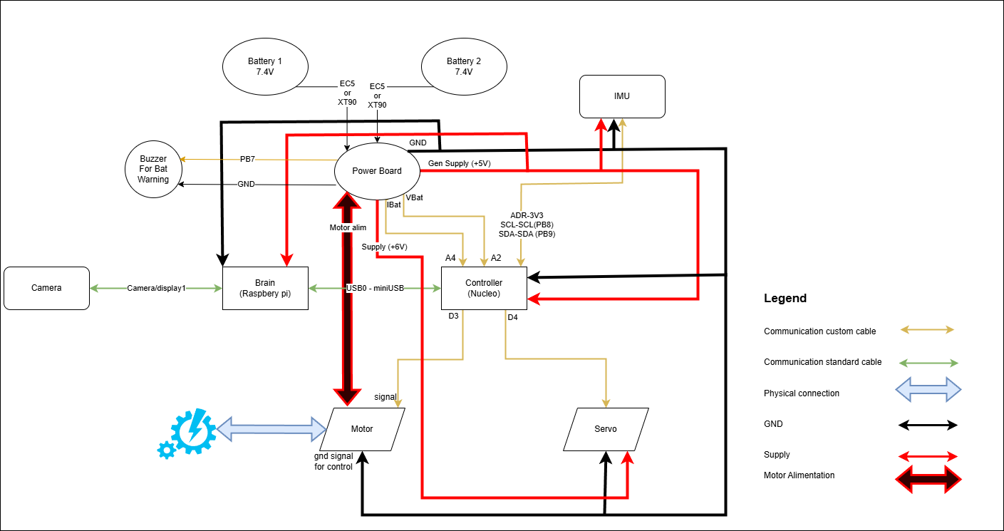
In the following schematics you can see the connections diagram of all the HW components of the car. The GPIO lines are marked on each component.
And here’s the table with all the components and all the needed details.
And here are the 3d printed components for the car itself. Available also in editable format, as sldprt extension at this link: solid parts.
Table 2
Product |
Description |
Mount Materials |
Picture |
|---|---|---|---|
The support for Raspbery and Nucleo. |
spacer nut threaded rod + 2x m3 nuts + 2x m3 washers |
|
|
The camera support sitself. |
m2x20 screw + m2 nut |
|
|
The part that enables the rotation of the camera. |
2xM3 spacer nut 2xM3 nut + M3 threaded rod |
|
|
The part that fixes the entire assemble to the chassis. |
2x M6x12 poly screw+ 2x nuts |
|















